Эван Expert Plus 24 – это электрический котел нового поколения, обеспечивающий самое экономичное энергопотребление и самые комфортные условия подключения и эксплуатации. Уникальный алгоритм нагрева, который использует прибор, основан на анализе уличной и комнатной температуры. Постоянный мониторинг метеоусловий и мгновенная реакция на изменения как во внешней среде, так и внутри помещения позволяют электрокотлу поддерживать заданные климатические параметры в помещении максимально точно с минимальным потреблением электроэнергии. Прибор сам выбирает требуемую температуру теплоносителя и необходимое число задействованных ступеней мощности (2.7/5.3/8/10.7/13.3/16/18.7/21.3/24 кВт).
Особенности котла Эвен Expert Plus 24:
Встроенный Wi-Fi для дистанционного управления котлом.
Улучшенная энергоэффективность за счет исключения перегрева теплоносителя/воздуха благодаря новым алгоритмам регулирования.
Поддержка погодозависимого режима управления температурой теплоносителя.
Поддержка беспроводных датчиков температуры MyHeat. Одновременная работа 2-х проводных и 2-х беспроводных датчиков температуры.
Ежедневная корректировка даты и времени с серверов в Интернет.
Суточное и недельное программирование температуры.
Локальный веб-интерфейс для управления котлом при отсутствии Интернет.
Удаленное управление котлом по Интернет из личного кабинета облачного сервера «Эван».
Управление котлом голосом по Интернет через мобильное приложение Яндекс.Алиса или Яндекс.Станция.
Цифровая шина OpenTherm (рекомендуется использование с контроллерами MyHeat - 100% совместимость).
Каскадное управление: котел ЭВАН «EXPERT PLUS» в качестве «ведущего».
Штатное подключение электроники котла к стабилизатору/ИБП/УЗИП для защиты от импульсных перенапряжений.
Ротация ТЭН-ов для увеличения ресурса нагревательных элементов.
Встроенный циркуляционный насос Wilo RS 15/5.
Емкий расширительный бак 12 л (Италия).
Автоматический воздухоотводчик (Италия).
Высококачественные, надежные реле с низким уровнем шума.
Надежные и долговечные ТЭН-ы из нержавеющей стали Backer (Чехия).
Датчик давления (Италия) и температуры (Россия) от проверенных производителей.
Блок питания электроники с защитой от высоковольтных импульсов, рассчитанный на работу в диапазоне напряжений от 85 до 305 В.
Гарантия 3 года.
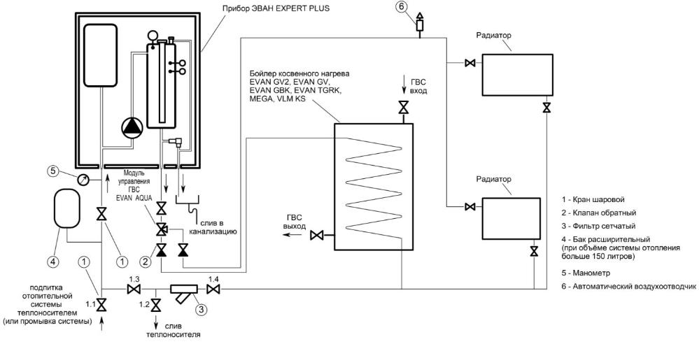
Возможность подключения бойлера косвенного нагрева:
Управление температурой воды ГВС при подключении бойлера косвенного нагрева, трехходового клапана и датчика температуры на 10 кОм (рекомендован модуль управления ГВС EVAN AQUA).
Возможность поддержания температуры воды в бойлере косвенного нагрева.
Еженедельная автоматическая профилактика размножения легионелл в бойлере косвенного нагрева.
Режим «Антилегионелла».
Удаленное управление температурой ГВС через приложение Яндекс.Алиса на смартфоне либо через умную колонку Яндекс.Станция.
Остались вопросы?
Оставьте заявку и мы с Вами свяжемся!
Здравствуйте. У вас есть в наличии запчасти для котла WH M12? А именно блок питания, плста управления?
Какой тэн установлен в электрокотле Zerten SE-6 фланец или резьбовой(тогда диаметр резьбы)?
Можно ли в эл. котле zerten ce 3 исползовать теплоноситель
ОТВЕТ: Добрый день! Можно
Добрый день! Котел Элит 9КВт второе поколение - какое потребление эл-ва в среднем для отопления дома 100м2 при условии отопления теплыми полами?
ОТВЕТ: Добрый день!
У котла 9 кВт потребление электричества составит 9 кВт
Здравствуйте, прошу уточнить, можно ли подключать эл. котел Stout непосредственно к коллектору теплого пола, без насосно-смесительного узла? Достаточно ли давления встроенного насоса для циркуляции теплоносителя в контуре?
ОТВЕТ: Добрый день! Можно подключить, но зависит от количества теплых полов. Котел может выдавать только одну температуру, и если к нему подключены кроме теплых полов, например, радиаторы, то температура в радиаторе будет такой же, как и в теплом полу. Давление зависит от площади и качества монтажных работ, надо считать гидравлику.
Планирую приобрести котел Wespe Hei Zung WH.2 elite 6 КВт, возможно ли подключить его к трехфазке (по инструкции это не видно) 5кВт на фазу? Входят ли датчики комнатные и уличные? Какой GSM модуль подходит к данному котлу? Сколько стоит авторизованная установка котла? Спасибо
ОТВЕТ: Добрый день! Подключить можно. Датчики не входят в Elite. Подходит Zont. Стоимость установки котла нужно узнавать, исходя из ваших конкретных условий.
Здравствуйте! Почему нигде нет ни одного отзыва о котлах Бастион Teplodom i-TRM Gold - 12 ? (Ну или других из серий). Давно на рынке, но ни одного отзыва не нашел :(( Как так может быть?
ОТВЕТ: Добрый день! У нас информация об этих котлах появилась год назад. Сама компания Бастион на рынке давно, Но данный котёл появился относительно недавно.
Будет ли котел включаться снова автоматически (возвращаться в те же настройки) после временного отключения электричества
ОТВЕТ: Добрый день! Будет.
Здравствуйте, скажите пожалуйста расход электричество какой за сутки или час
ОТВЕТ: Добрый день! Warmos RX 30 - 30 кВт/ч
Здравствуйте!Дом запитан 380V, 10Квт (увы,так мало),"потянет"-ли эл.система дома котел Wespe Hei Zung WH.L/LF elite 6 КВт с водяными полами S примерно 51-64 м.кв..С уважением.Юрий
ОТВЕТ: Добрый день! Да, потянет..
Здравствуйте, подскажите будет ли котел зота баланс 7.5 включаться автоматически при падении температуры в системе отопления, в которой основным источником тепла является твердотопливный котёл?
ОТВЕТ: Добрый день! Любой котел с автоматическим термостатом будет включаться..
Можно ли установить два электрокотла ,Которые суммарно должны выдавать 58 Квт тепловой энергии. на одну систему отопления.
ОТВЕТ: Добрый день! Неважно, сколько у вас систем отопления - можете устанавливать сколько угодно котлов..